深夜福利导航,深夜福利免费,深夜AV福利,成人深夜福利APP



丹佛斯VLT2800係列變頻器Err15故障分析

時間:2018-02-08    作者:深夜福利导航變頻    點擊:
  概述
丹佛斯VLT2800係列變頻器是一款小巧的多功能變頻器。其安裝和維護都非常快捷方便。有人性化的操作界麵和功能菜單設計,讓調試工作變得輕鬆自如。專為低功率市場開發的機型,雖然VLT28000是小型化的設計,但是包含了變頻器內部所必要的部件,因此適合於廣泛的生產應用領域。
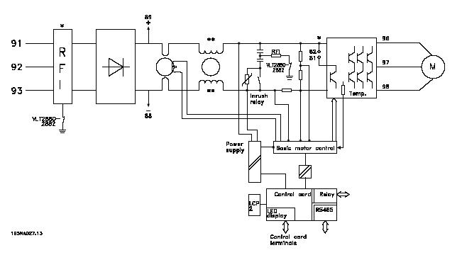
  VLT2800變頻器的內部原理圖。
VLT2800係列變頻器內部係統框圖見下圖:
 
三:ERR15故障原理:(Switch mode fault
1.      ERR15故障的解釋。開關電源模式故障。
2.      VLT2800開關電源的結構:
上圖中 Power supply 為開關電源部分,變頻器內部的開關電源提供四路電源。分別是兩路+5VDC,+24VDC,+18VDC。
3.      ERR15故障產生的原理:
開關電源產生的+18VDC,該路電源是用來提供產生+15VDC和內部驅動電路電源,隻要這兩方麵任意一方麵出問題,變頻器就會檢測到電源不穩定,發出指令停止工作,向控製卡CPU發出故障鎖定指令,操作麵板顯示Err15。表現為無法複位,需送修。

四: ERR15產生原因和變頻器維護辦法:
ERR15產生的原因:經過不同的送修單位和不同的使用環境下,對數台VLT2800係列變頻器以的分析,總結出現故障的機器產生的主要原因是:使用環境的惡劣,使得電路板上電子元件損壞。
變頻器的維護對策:改善使用環境,比如對潮濕油汙環境加裝防護蓋,避免水蒸氣或油氣直接進入機器內部,紡織廠注意棉絮的過濾和清理,以免棉絮吸入機器內部堆積,影響電路板散熱。
 
 
 
 聲明:
本文版權為上海深夜福利导航變頻器有限公司所有,如需轉載請注明出處。
獲取更多幫助和支持,請登陸上海深夜福利导航變頻器有限公司網站 www.wbsshanghai.com 。
撥打上海深夜福利导航變頻器專業服務中心7/24技術支持熱線400-888-6560,隨時與深夜福利导航聯係。
 
返回列表
 網站地圖深夜APP直播间直播免费看 深夜免费视频 深夜福利影院 蜜桃视频下载 九九视频在线观看蜜桃 草莓APP污在线观看 香蕉视频首页 硬汉视频下载官网 美女黄色APP 91免费版视频